行业资讯
LC使用篇—“治未病”
导 言
中医自古以来就有“上医治未病”的说法,即采取相应的措施,防止疾病的发生发展。而仪器故障的最佳解决方案就是预防故障的发生。
在仪器使用过程中注意某些细节可以极大地降低仪器的故障率,使实验平稳进行。今天就来说说LC使用过程中的一些注意事项。
流动相选择
使用不符合要求的流动相或者未进行过滤时,可能会导致系统污染和管路堵塞。需要使用HPLC或以上级别的有机溶剂,水需要使用纯化水或二次蒸馏水。流动相需要使用0.45μm孔径或更小孔径的滤膜过滤,特别是使用缓冲盐时必须过滤。滤膜有各种不同的材质,千万不能选错。
水相的流动相容易长菌,一般使用1-3天就需要更换。
流动相更换
可以互溶的流动相可以直接更换。不可互溶的流动相,需要选择一种可与两者互溶的中间流动相进行过渡,再更换为新的流动相。
更换含盐流动相和有机相时需要用水过渡,以防止盐结晶析出,进而堵塞管路或者磨损单向阀、柱塞杆密封圈、高压阀等部位。
LPGE系统排气
LPGE 系统中各个流路使用同一个泵头,当流动相中既有纯有机相又有含盐流动相时,两者连续排气,可能有盐结晶析出。中间需要用纯水(或者水和低比例有机相的混合溶液)过渡。如果流动相中的盐含量不高时,也可以使用先排有机相再排含盐流动相的顺序进行排气。
水相流路冲洗
如果某个流路固定使用水相,即使每天更换新的流动相,也会有细菌在管壁上生长。为了防止大量菌膜附着在管路内壁上,还需要定期使用有机相浓度在50%以上的流动相进行冲洗除菌。
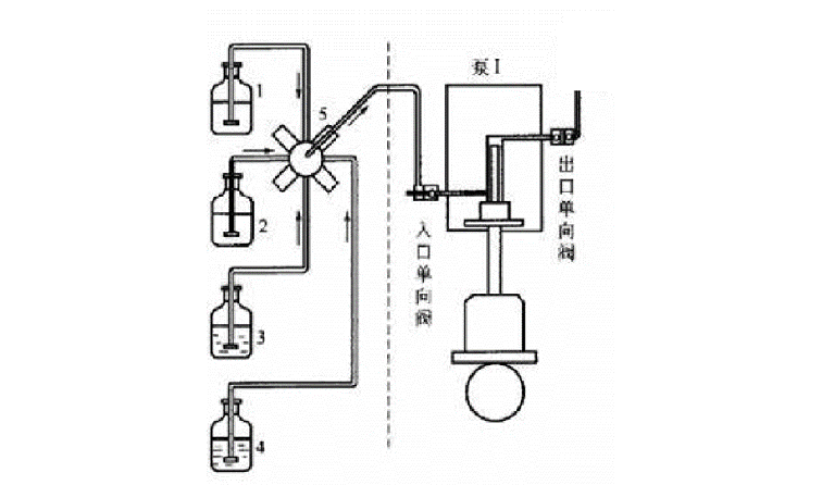
柱塞杆清洗
从上图的泵头结构可以看出,瓶子里的清洗液是用来清洗和润滑柱塞杆,主要为了延长密封圈的寿命。
如无柱塞清洗液,在使用含盐流动相时,柱塞杆会暴露在空气中,附着在柱塞杆上的缓冲盐会随溶剂挥发而析出,对密封圈产生磨损,柱塞清洗液的作用是将附着在柱塞杆上的缓冲盐清洗下来,延长密封圈的使用寿命。
柱塞杆清洗一般有两种方式,手动清洗或自动清洗,清洗液用10%异丙醇水溶液。
对于手动清洗,一般在实验完成后用注射器缓慢注入清洗液10-20mL(如果盐浓度较高需要1-2小时清洗一次)。注意:仪器在运行过程中,也是可以手动打清洗液的。
对于自动清洗装置,建议每周更换一次清洗液,如果是超高效液相或者流动相的盐浓度较高,则需提高更换频率。
色谱柱保存
实验结束后,色谱柱需要按照柱子说明书的要求进行清洗保存,否则会缩短色谱柱的使用时间。以C18柱为例:要先用10%甲醇水溶液冲色谱柱30min,再用纯甲醇(或者90%甲醇)冲洗20min。如果较长时间不用还要把色谱柱拆下,封堵两端后存放。
流路系统保存
当仪器停止使用时,如果水相的流动相长期保存在流路中,细菌就会在管道中肆意生长。需要及时更换为有机相或者有机相浓度在50%以上的流动相(四元低压比例阀建议保存在50%甲醇水溶液中)。
仪器除尘
仪器长期使用后由于实验室环境等因素会使仪器中积聚很多灰尘,容易引起静电,在一定湿度下甚至会导电。如不及时清理,电路板损坏的风险会急剧上升。
实验室环境与仪器的正常运行是紧密相关的,保持实验室环境清洁能够让仪器更加平稳运行,让实验分析更加顺利。
如果发现仪器有很多灰尘,可以用吹风机对仪器内部进行除尘。如操作有困难请联系岛津工程师,我们有维护保养业务可以保您仪器清洁如新,保养完成还会提供三个月基础保修。
资深液相工程师余晓维
 
                    
 
                





 
                     
                            